两轴EtherCAT总线运动控制系统-通用运动控制系统-qy球友会(中国)机械




  • qy球友会(中国)

    ECTC2两轴EtherCAT总线运动控制系统

    ECTC2两轴EtherCAT总线运动控制系统

    • 通用控制系统最大支持1-16轴控制,支持三轴空间直线、空间圆弧动作;

    • 支持TCP远程通讯协议、视觉通讯协议,支持modbus RTU、modbus TCP协议;

    • 1个主程序16个子程序,支持16个子程序并行,含有丰富的动作和工艺指令,简化编程工作;

    • 拥有1路CAN口,满足多设备交互功能;

    • 支持示教器调试伺服,减少调试步骤;

    • 支持外扩IO板,模拟量输入输出板;

    • 支持编码器跟随;

    • 七段速度轨迹规划,伺服运动更平稳;

    • 支持任意轴绝对值或增量电机,支持长原点和短原点。

      qy球友会(中国)机械自研EtherCAT总线运动控制器,集驱动与运动控制一体,桁架机械手控制系统为通用总线型机械手控制器,可满足自由搭配多轴运动控制。


      产品特点


      1、通用控制系统最大支持1-16轴控制,支持三轴空间直线、空间圆弧动作;

      2、支持TCP远程通讯协议、视觉通讯协议,支持modbus RTU、modbus TCP协议;

      3、1个主程序16个子程序,支持16个子程序并行,含有丰富的动作和工艺指令,简化编程工作;

      4、拥有1路CAN口,满足多设备交互功能;

      5、支持示教器调试伺服,减少调试步骤;

      6、支持外扩IO板,模拟量输入输出板;

      7、支持编码器跟随;

      8、七段速度轨迹规划,伺服运动更平稳;

      9、支持任意轴绝对值或增量电机,支持长原点和短原点。


      注意:

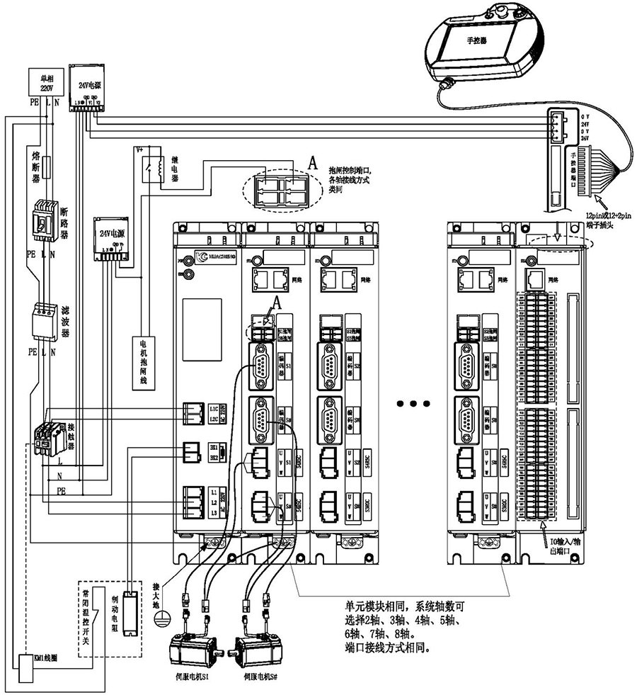
      1)用户需要自行评估IO电源是否超出标配50W,如超出,则需要自行更换大功率电源。

      2)接线完成后手控器上出现的报警轻按用户手册“8.4 报警及其解决方法”进行处理。

      3)省略号处单元模块相同,系统轴数可选择2轴、3轴、4轴、5轴、6轴、7轴、8轴。端口连接方式相同。

      主控尺寸图:



      安装方式

      螺丝规格

      螺丝长度(max)

      安装扭矩(max)

      螺丝固定

      M5

      12mm

      7.5kgf.cm


      手控器尺寸图:



      单路开关电源图:



      安装方式

      安装位号

      螺丝规格

      螺丝长度(max)

      安装扭矩(max)

      螺丝固定

      ①--② ⑦--⑨

      M3

      5mm

      6.5kgf.cm

      ③--⑥ ⑩--⑫

      M3

      3mm

      7kgf.cm


      双路开关电源图:



      安装方式

      安装位号

      螺丝规格

      螺丝长度(max)

      安装扭矩(max)

      螺丝固定

      ①--② ⑦--⑨

      M3

      5mm

      6.5kgf.cm

      ③--⑥ ⑩--⑫

      M3

      3mm

      7kgf.cm


      制动电阻尺寸图:



      型号

      25℃-40℃额定功率(W)

      外形尺寸(mm)

      阻值范围

      电阻体

      A±1.0

      B±1.0

      C±1.0

      D±1.0

      E±0.5

      F

      G±1.0

      0.1~20K

      RXLG

      200

      165

      147

      30

      60

      5.6

      45°

      119



      产品安全认证——CE认证报告


    版权所有 © 深圳市qy球友会(中国)工业控制股份有限公司 未经许可不得复制、转载或摘编,违者必究  版权声明

    Copyright © Shenzhen Huacheng Industrial Control Co., Ltd. All Rights Reserved.

    网站ICP备案号: 粤ICP备19106162号

    技术支持:新新网络

    咨询在线客服

    咨询电话

    13924666952

    400-158-1606

    官方客服微信